Показано с 1 по 15 из 15

Тема: Простой стабилизатор тока на 20-40А

  1. #1
    Старый знакомый
    Автор темы

    Регистрация
    21.04.2006
    Адрес
    Киев
    Возраст
    40
    Сообщений
    807

    По умолчанию Простой стабилизатор тока на 20-40А

    Нужна рабочая схемка "собрать за вечер" стабилизатора тока на 20-40А, 8-25В (будет применятся для анодирования, шумность не играет особой роли). Или может есть идеи где он может стоять готовый... думал на сварочный аппарат, но похоже там не совсем то.

  2. #2
    Старый знакомый
    Регистрация
    14.11.2009
    Адрес
    Александрия. UA
    Возраст
    52
    Сообщений
    607

    По умолчанию Re: Простой стабилизатор тока на 20-40А

    ИМХО, для этих целей, наиболее просто переделать АТХ-й блок питания, дополнив его стабилизатором тока. Посмотрите поисковиком зарядные устройства для автомобиля из АТХ, и пр.
    Нужно только выбрать его с необходимой мощностью, тут понадобится БП не менее 800Вт.

    Но там тоже присутствуют некоторые тонкие моменты.
    Некоторые из них, обсуждались здесь:

    http://pro-radio.ru/power/849/

  3. #3
    Старый стал, ленивый Аватар для Starichok
    Регистрация
    02.05.2010
    Адрес
    Псков
    Возраст
    74
    Сообщений
    3,293

    По умолчанию Re: Простой стабилизатор тока на 20-40А

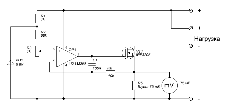
    ага, ток не простой - 40 Ампер, а стабилизатор должен быть простым...
    ладно, вот тебе простая схема.
    возьмешь стандартный шунт на 50 ампер (75 мВ).
    Миниатюры Миниатюры Нажмите на изображение для увеличения. 

Название:	Стабилизатор т&#10.GIF 
Просмотров:	7691 
Размер:	6.6 Кб 
ID:	141451  
    Фарш невозможно провернуть назад,
    И мяса из котлет не восстановишь...

  4. #4
    Старый знакомый
    Автор темы

    Регистрация
    21.04.2006
    Адрес
    Киев
    Возраст
    40
    Сообщений
    807

    По умолчанию Re: Простой стабилизатор тока на 20-40А

    Цитата Сообщение от Starichok Посмотреть сообщение
    ага, ток не простой - 40 Ампер, а стабилизатор должен быть простым...
    ладно, вот тебе простая схема.
    возьмешь стандартный шунт на 50 ампер (75 мВ).
    Упс... не упомянул слово "импульсный"

    Хотя времени нету, похоже таки точно линейник собирать придется... ну радиаторы есть вобщемто приличные, но на всякий случай решил еще тут спросить мож чего подскажут. Вот по автозарядкам гляну еще разве что.

  5. #5
    Старый знакомый
    Регистрация
    14.11.2009
    Адрес
    Александрия. UA
    Возраст
    52
    Сообщений
    607

    По умолчанию Re: Простой стабилизатор тока на 20-40А

    Говоря про стабилизатор тока для АТХ, я подразумевал доработку в цепях ООС БП, для осуществления режима стабилизации тока.
    В упомянутой ссылке в начале темы есть и такие варианты.

    Здесь есть вариант с перемоткой моточных изделий, параметры которых могут подойти для 40А при обдуве, но нужно будет также, изменить некоторые номиналы элементов, для обеспечения необходимой мощности. Дроссель на выходе обязателен!

    http://pro-radio.ru/power/849-56/2011/03/10/16-29-28/

  6. #6
    Старый знакомый
    Автор темы

    Регистрация
    21.04.2006
    Адрес
    Киев
    Возраст
    40
    Сообщений
    807

    По умолчанию Re: Простой стабилизатор тока на 20-40А

    Цитата Сообщение от kozak Посмотреть сообщение
    Говоря про стабилизатор тока для АТХ, я подразумевал доработку в цепях ООС БП, для осуществления режима стабилизации тока.
    В упомянутой ссылке в начале темы есть и такие варианты.
    Это я понял, пост относился к схеме линейника. Но дешевые БП слишком слабы, а дорогИе дОроги для переделки )))

  7. #7
    Старый знакомый
    Регистрация
    14.11.2009
    Адрес
    Александрия. UA
    Возраст
    52
    Сообщений
    607

    По умолчанию Re: Простой стабилизатор тока на 20-40А

    Умощнив несколько элементов, из слабого БП, можно получить мощный, обеспечивающий необходимые параметры, схемотехника у всех них ведь одинакова.

  8. #8
    Старый знакомый
    Автор темы

    Регистрация
    21.04.2006
    Адрес
    Киев
    Возраст
    40
    Сообщений
    807

    По умолчанию Re: Простой стабилизатор тока на 20-40А

    Цитата Сообщение от kozak Посмотреть сообщение
    Умощнив несколько элементов, из слабого БП, можно получить мощный, обеспечивающий необходимые параметры, схемотехника у всех них ведь одинакова.
    Угу, но для меня это не один вечер, с дс-дс серьезно дело иметь доселе не приходилось.

  9. #9
    Старый стал, ленивый Аватар для Starichok
    Регистрация
    02.05.2010
    Адрес
    Псков
    Возраст
    74
    Сообщений
    3,293

    По умолчанию Re: Простой стабилизатор тока на 20-40А

    ну, в моем варианте нужен готовый блок с регулируемым напряжением (согласно первого поста).
    поскольку это будет гальваническая ванна, все напряжение будет падать на ней, и на транзистор практически ничего не останется. большой радиатор не понадобится.
    Фарш невозможно провернуть назад,
    И мяса из котлет не восстановишь...

  10. #10
    Старый знакомый
    Автор темы

    Регистрация
    21.04.2006
    Адрес
    Киев
    Возраст
    40
    Сообщений
    807

    По умолчанию Re: Простой стабилизатор тока на 20-40А

    Цитата Сообщение от Starichok Посмотреть сообщение
    ну, в моем варианте нужен готовый блок с регулируемым напряжением (согласно первого поста).
    поскольку это будет гальваническая ванна, все напряжение будет падать на ней, и на транзистор практически ничего не останется. большой радиатор не понадобится.
    Не ну если ргулировать напряжение это понятно, но кто ж его регулировать то будет? ))) В процессе анодирование оно плавает в заметных пределах, ну и регулируемого все-равно нету... будет условно-регулируемый, два комповых БП, но с подключением 12+5 или 12+12 (в зависимости от загрузки ванны). Так что я таки линейник сейчас соберу временно, но вообще это что называется "через жопу" )))

    Всем спасибо, вариант решения проблемы выбрал.

  11. #11
    Завсегдатай Аватар для Сухоруков Сергей
    Регистрация
    18.02.2011
    Адрес
    Петербург
    Сообщений
    4,857

    По умолчанию Re: Простой стабилизатор тока на 20-40А

    Существуют зарядные устройства для аккумуляторов с регулировкой зарядного тока. В том числе и на приличные токи (для аккумуляторов для тяжелых тягачей или грузовиков). Это самое простое.
    Пошерстите Интернет.

  12. #12
    Старый знакомый
    Автор темы

    Регистрация
    21.04.2006
    Адрес
    Киев
    Возраст
    40
    Сообщений
    807

    По умолчанию Re: Простой стабилизатор тока на 20-40А

    Цитата Сообщение от Сухоруков Сергей Посмотреть сообщение
    Существуют зарядные устройства для аккумуляторов с регулировкой зарядного тока. В том числе и на приличные токи (для аккумуляторов для тяжелых тягачей или грузовиков). Это самое простое.
    Пошерстите Интернет.
    Спасибо, уже смотрел, выходит намного дороже колхоза на линейнике, даже с учетом покупного мощного ИП (а он уже есть, комповые в смысле шаровые).

  13. #13
    Частый гость Аватар для const1105
    Регистрация
    22.07.2010
    Сообщений
    209

    По умолчанию Re: Простой стабилизатор тока на 20-40А

    Цитата Сообщение от V R P Посмотреть сообщение
    даже с учетом покупного мощного ИП (а он уже есть, комповые в смысле шаровые).
    Осталось добавить стабилизацию по току. Схем полно.

  14. #14

    По умолчанию Re: Простой стабилизатор тока на 20-40А

    Лучше ничего не делать, чем делать, как попало... для хорошей гальваники не стоит городить огород. КЗ у вас будет обязательно и не один раз, с учетом планируемых нагрузок есть совет Делать на совесть.

  15. #15
    Старый знакомый
    Автор темы

    Регистрация
    21.04.2006
    Адрес
    Киев
    Возраст
    40
    Сообщений
    807

    По умолчанию Re: Простой стабилизатор тока на 20-40А

    Цитата Сообщение от секунда Посмотреть сообщение
    для хорошей гальваники не стоит городить огород. КЗ у вас будет обязательно и не один раз, с учетом планируемых нагрузок есть совет Делать на совесть.
    Да пока у меня таки не хватило сил сделать компресорное охлаждение, а ручным собственно и того БП на 10А что я имею хватает, и то даже на полную мощность использовать не могу, не успеваю охлаждать раствор.

Социальные закладки

Социальные закладки

Ваши права

  • Вы не можете создавать новые темы
  • Вы не можете отвечать в темах
  • Вы не можете прикреплять вложения
  • Вы не можете редактировать свои сообщения
  •