Показано с 1 по 11 из 11

Тема: вопрос о предоконечном каскаде

  1. #1
    Новичок
    Автор темы

    Регистрация
    24.01.2009
    Адрес
    Якутск
    Сообщений
    9

    Вопрос вопрос о предоконечном каскаде


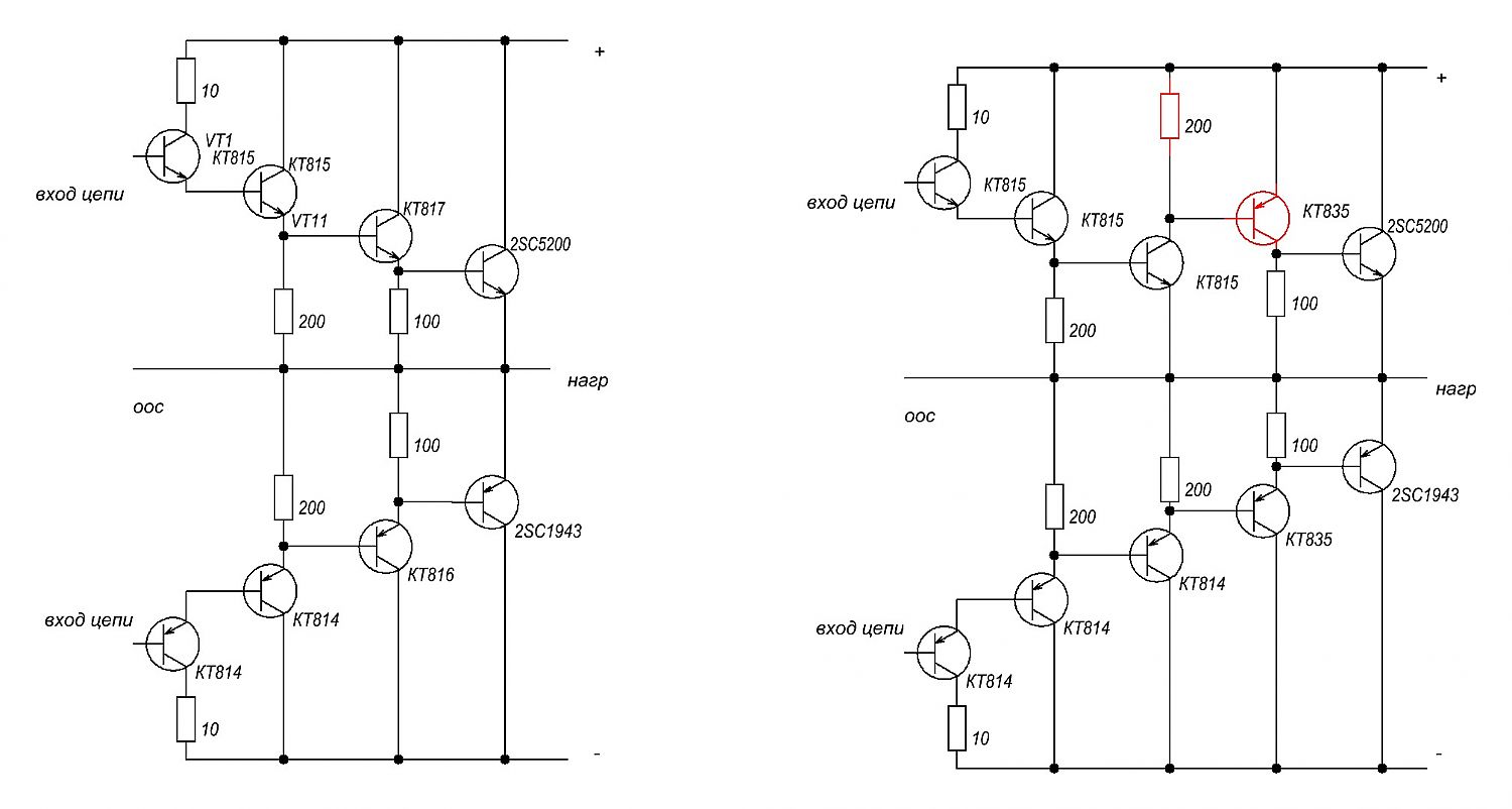
    когдато был собран усилитель на базе электрофона Вега104 и из того что было. схема оконечника слева. данная штука довольно хорошо работала пока изза короткого замыкания (упал винтик) не сгорели предконечные транзисторы а запасных нет .возможно ли изменение схемы установкой в предконечник транзисторов одинаковой структуры? прокатит ли ? подскажите люди добрые!
    Миниатюры Миниатюры Нажмите на изображение для увеличения. 

Название:	схемы.jpg 
Просмотров:	2683 
Размер:	90.1 Кб 
ID:	73224  

  2. #2
    Частый гость
    Регистрация
    18.11.2009
    Сообщений
    442

    По умолчанию Re: вопрос о предконечном каскаде

    Проблемы могут быть. Во первых ток покоя будет завышен, надо выставлять заново, во вторых устойчивость ООС может нарушиться.

  3. #3
    Хам, просто хам... (навсегда) Аватар для Sagittarius
    Регистрация
    25.10.2007
    Сообщений
    1,645

    По умолчанию Re: вопрос о предоконечном каскаде

    Согласен, верхнее плечо может генерить; кроме того, настораживает отсутствие эмтерных резиков у выходников. Усилитель приготовлен в жертву всесожжением?

  4. #4
    Новичок
    Автор темы

    Регистрация
    24.01.2009
    Адрес
    Якутск
    Сообщений
    9

    По умолчанию Re: вопрос о предоконечном каскаде

    а как ВРЕМЕННАЯ меря пойдет ?

  5. #5
    Новичок
    Автор темы

    Регистрация
    24.01.2009
    Адрес
    Якутск
    Сообщений
    9

    По умолчанию Re: вопрос о предоконечном каскаде

    все резюки ислючены для того чтобы газ в пол выжать
    и выходников несколько

  6. #6
    Хам, просто хам... (навсегда) Аватар для Sagittarius
    Регистрация
    25.10.2007
    Сообщений
    1,645

    По умолчанию Re: вопрос о предоконечном каскаде

    Газ перепутан с дымом, а пол - с потолком; в целом же устранение эмиттерных резисторов - хорошая помощь по развитию экономики Китая.

  7. #7
    Новичок
    Автор темы

    Регистрация
    24.01.2009
    Адрес
    Якутск
    Сообщений
    9

    По умолчанию Re: вопрос о предоконечном каскаде

    ладно ладно повеСЮ я туда 8 резисторов по 0,22 ом и 5 ватт.
    кстати по быстродействию и высокочастотности не критично усел используется только 18 - 300 Гц если туда еще конденсаторов понавешать генерить не будет?

  8. #8
    Частый гость
    Регистрация
    18.11.2009
    Сообщений
    442

    По умолчанию Re: вопрос о предоконечном каскаде

    Как временная мера, верхнему КТ835 резистор в эмиттер, хотябы ом 50, чтоб отодвинуть риск возбуда. У выходников 0.22 ом очень желательны, без них даже большой радиатор может не помочь. Вдруг лето, жара дома, громкая музыка, завышенное сетевое, нагрев перевалит критическую точку и начнется саморазогрев

  9. #9
    Новичок
    Автор темы

    Регистрация
    24.01.2009
    Адрес
    Якутск
    Сообщений
    9

    По умолчанию Re: вопрос о предоконечном каскаде

    парадокс но этот усел используется в машине .
    извините за сказанное , через преобразователь 12DC - 220AC
    с принудительным охлаждением

  10. #10
    Новичок
    Автор темы

    Регистрация
    24.01.2009
    Адрес
    Якутск
    Сообщений
    9

    По умолчанию Re: вопрос о предоконечном каскаде

    VVS_, ээм а к нижнему 835му такой же резистор надо?

  11. #11
    http://akotov.narod.ru Аватар для Александр Котов
    Регистрация
    19.10.2004
    Адрес
    Ленобласть
    Возраст
    55
    Сообщений
    3,180

    По умолчанию Re: вопрос о предоконечном каскаде

    Уронить еще болтик Прекрасный повод вегу в помойку поместить.

Социальные закладки

Социальные закладки

Ваши права

  • Вы не можете создавать новые темы
  • Вы не можете отвечать в темах
  • Вы не можете прикреплять вложения
  • Вы не можете редактировать свои сообщения
  •