Страница 10 из 561 Первая ... 8910111220 ... Последняя
Показано с 181 по 200 из 11207

Тема: Новый Усилитель Зуева

  1. #1 Показать/скрыть первое сообщение.
    Старый знакомый
    Автор темы

    Регистрация
    20.11.2003
    Адрес
    Йошкар-Ола
    Сообщений
    574

    По умолчанию Новый Усилитель Зуева

    Начало - статья "УМЗЧ с параллельной ООС", ж. Радио, №2-4, 2005 г.

    Модификации

    1. Модификация 2008 г.

    Комплект схем с подробной инструкцией по наладке находятся во вложенном архиве "UM_VL.rar".
    Файл "Параметры.pdf" - технические характеристики этой модификации.
    Файлы плат УМ и схемы защиты: https://forum.vegalab.ru/showthread....=1#post1957943

    Для этой модификации Вадимом Вязниковым (renovator) было разработано несколько вариантов конструктивного исполнения, и собрана небольшая партия полностью законченных усилителей.
    На вложенных фотографиях показан разработанный Вадимом вариант полного усилителя с тремя RCA и одним XLR входом, с использованием регулятора громкости и селектора входов:
    https://forum.vegalab.ru/showthread....-ДУ-от-antecom

    Второй, разработанный Вадимом, вариант конструктивного исполнения:
    https://forum.vegalab.ru/showthread....=1#post1580149
    https://forum.vegalab.ru/showthread....=1#post1580205

    Еще несколько примеров хороших конструкций:
    https://forum.vegalab.ru/showthread.php/1433-Новый-Усилитель-Зуева?p=529392&viewfull=1#post529392
    https://forum.vegalab.ru/showthread.php/1433-Новый-Усилитель-Зуева?p=647169&viewfull=1#post647169
    https://forum.vegalab.ru/showthread.php/1433-Новый-Усилитель-Зуева?p=1233619&viewfull=1#post1233619
    https://forum.vegalab.ru/showthread.php/1433-Новый-Усилитель-Зуева?p=1232007&viewfull=1#post1232007
    https://forum.vegalab.ru/showthread....=1#post1491245
    https://forum.vegalab.ru/showthread....=1#post1488588
    https://forum.vegalab.ru/showthread....=1#post1563224

    Прослушивание:
    https://forum.vegalab.ru/showthread.php?t=65035

    Часть прошлых ссылок (включая информацию по выбору разъемов и проводов) перенесена в текстовый файл "Полезная информация по сборке и наладке".

    2. Модификация 2014 г. (LZ_VL_v2.0) на новых платах Владимира Лепехина

    Нажмите на изображение для увеличения. 

Название:	PA LZ_VL_v2.0.GIF 
Просмотров:	59637 
Размер:	256.1 Кб 
ID:	234997 Нажмите на изображение для увеличения. 

Название:	LZ_2_A1 top.jpg 
Просмотров:	29803 
Размер:	1.57 Мб 
ID:	234998 Нажмите на изображение для увеличения. 

Название:	LZ_2_A1 bot.jpg 
Просмотров:	26111 
Размер:	1,017.2 Кб 
ID:	234999

    Полный комплект схем с перечнем элементов находятся во вложенном архиве "LZ_VL_v2.0.rar".
    Тема по заказу плат и КИТов: https://forum.vegalab.ru/showthread.php?t=68869

    Фотографии сборки усилителя MAXIM_A: https://forum.vegalab.ru/album.php?albumid=759

    В архив "LZ_VL_v2.0.rar" добавил вариант с регулятором громкости: https://forum.vegalab.ru/showthread.php?t=48665, вариант с предварительным усилителем и часть инструкции по наладке, относящуюся к схеме защиты.

    Доработка этой модификации: https://forum.vegalab.ru/showthread....=1#post2432470
    Архив с изменениями: https://forum.vegalab.ru/attachment....7&d=1515168082
    Миниатюры Миниатюры Нажмите на изображение для увеличения. 

Название:	Задняя панель.jpg 
Просмотров:	29768 
Размер:	995.8 Кб 
ID:	165558   Нажмите на изображение для увеличения. 

Название:	Монтаж_кнопки.jpg 
Просмотров:	37106 
Размер:	1.58 Мб 
ID:	165561   Нажмите на изображение для увеличения. 

Название:	Низ_кнопки.jpg 
Просмотров:	25437 
Размер:	1.43 Мб 
ID:	165562   Нажмите на изображение для увеличения. 

Название:	РГ и индикация.jpg 
Просмотров:	24491 
Размер:	1.08 Мб 
ID:	165564  

    Нажмите на изображение для увеличения. 

Название:	Сборка корпуса modu 4U.jpg 
Просмотров:	26725 
Размер:	358.2 Кб 
ID:	165565   Нажмите на изображение для увеличения. 

Название:	Фронт_кнопки 1.jpg 
Просмотров:	22295 
Размер:	465.2 Кб 
ID:	165566   Нажмите на изображение для увеличения. 

Название:	Фронт_кнопки 3.jpg 
Просмотров:	21414 
Размер:	208.7 Кб 
ID:	165568   Нажмите на изображение для увеличения. 

Название:	Фронт_ручки.jpg 
Просмотров:	22384 
Размер:	633.8 Кб 
ID:	165569  

    Вложения Вложения
    Последний раз редактировалось Л. Зуев; 16.05.2018 в 09:04.

  2. #181
    Завсегдатай Аватар для PSV
    Регистрация
    07.05.2004
    Адрес
    Моск.обл.Черноголовка
    Возраст
    60
    Сообщений
    3,541

    По умолчанию Re: Новый Усилитель Зуева

    Цитата Сообщение от Л. Зуев
    Shok, а там радиатор изнутри не плоский? Вот так не получится? Если разместить пару выходных каскадов на отдельной печатной плате прямо на радиаторе, несложно будет получить мальнькую паразитную индуктивность силовых цепей и низкий уровень наводок на входные цепи, а сопли вешать не стоит.
    И электролиты питания там же лучше размещать.Я делал так: размещал часть банок рядом с мостом,а часть непосредственно около выходников.Между ними резистор 0.1-0.5 ом.Это позволяет уменьшить помехи от тока зарядов электролитов и уменьшить индуктивность разводки питания выходников.Питание от двух мостов,земля соединяется на плате вых каскада.
    Сергей.

  3. #182
    Завсегдатай Аватар для Л. Зуев
    Регистрация
    22.02.2005
    Сообщений
    3,133

    По умолчанию Re: Новый Усилитель Зуева

    Сергей, все точно . Особенно удобно, когда точка соединения земель представляет из себя сплошной слой на плате с выходным каскадом.
    Последний раз редактировалось Л. Зуев; 17.10.2012 в 14:02.

  4. #183
    Завсегдатай Аватар для MikeF
    Регистрация
    04.11.2004
    Адрес
    Кемерово
    Возраст
    42
    Сообщений
    3,108

    По умолчанию Re: Новый Усилитель Зуева

    Агеев говорил еще о динамической неустойчивости и рекомендовал повысить ток на 30-40% для выходников, показанных на первоначальной схеме, и удвоить в случае применения 2SA1302/2SC3281.

    Это интересно. Хотя не очень понятно. Я замечал, что при определенной амплитуде выходного сигнала может быть самовозбуждение. Это имелось в виду Агеевым?

    Спасибо за отзыв. Надеюсь Ваше мнение не изменится после сборки усилителя .

    Я думаю так и будет .


    Михаил, желаю удачи. Самое главное - уверенность в победе .

    Спасибо, Леонид. Усилки столько времени отняли, что боюсь удача мне сильно понадобится.

    Вы не пробовали R6,9,28,29 по вашей схеме менять на генераторы тока? Своему симулятору я не очень доверяю, или эффект не стоит затрат?

    И еще одно. С.Агеев в статье с описанием требований к компонентам для своего усилителя пишет, что транзисторы с большим сопротивлением коллектора рано входят в режим квазинасыщения. Т.е. получается - транзисторы с малым проявлением эффекта Эрли быстро входят в квазинасыщение? А обычно считается, что Эрли плохой дядька.

    2Shok

    Удачная она относительно. Мне очень хотелось сделать по агеевски - на одной плате. И красиво и звуку лучше. Но этот Кумир :twisted:
    Хотя радиаторы там игольчатые, наверное неплохие, правда основа тонковата - тепловые удары будет хуже держать.

    Для всех.
    Прикладываю документ о монстрах 0,000... искажений HALCRO.
    На 3 странице они пишут, что используют полевики из-за меньших кроссоверных искажений. Но полевики явно нелинейнее биполяров.
    С.Агеев с Д. Андронниковым не дадут соврать. Да и звук у них мутноватый.

    Михаил
    Вложения Вложения

  5. #184
    Частый гость Аватар для Shok
    Регистрация
    04.09.2003
    Адрес
    СПб
    Возраст
    41
    Сообщений
    285

    По умолчанию Re: Новый Усилитель Зуева

    Цитата Сообщение от Л. Зуев
    Shok, а там радиатор изнутри не плоский? Вот так не получится? Если разместить пару выходных каскадов на отдельной печатной плате прямо на радиаторе, несложно будет получить мальнькую паразитную индуктивность силовых цепей и низкий уровень наводок на входные цепи, а сопли вешать не стоит.
    Радиатор у брига составлен из трёх частей, весь в дырках и неровностях. Думаю, в любом случае придётся новый покупать.
    Я внимательно посмотрел на приведённый Вами файл с рисунками печатных плат и не нашел там той, на которую крепятся выходники, предвыходники и соответствующая им обвязка. А на фотографии вашего усилителя эта плата вроде как просматривается (если я ничего не перепутал). Колитесь
    Шок и трепет

  6. #185
    Завсегдатай Аватар для Л. Зуев
    Регистрация
    22.02.2005
    Сообщений
    3,133

    По умолчанию Re: Новый Усилитель Зуева

    Цитата Сообщение от MikeF
    Это интересно. Хотя не очень понятно. Я замечал, что при определенной амплитуде выходного сигнала может быть самовозбуждение. Это имелось в виду Агеевым?
    Наверное.
    Я смотел динамику без конденсатора, включенного с выхода УН на землю. При этом на фронтах импульсного сигнала с большой амплитудой на выходе появлялся еле заметный звон, проявлявшийся в периодическом утолщении линии фронта на экране осциллографа. С конденсатором этого звона видно не было при любой амплитуде прямоугольного сигнала на выходе. Пробовал нагружать усилитель постоянным током до 4А, включая проволочный резистор между выходом и одним из источников питания, - изменения динамики при этом вообще не было видно.
    Цитата Сообщение от MikeF
    Вы не пробовали R6,9,28,29 по вашей схеме менять на генераторы тока? Своему симулятору я не очень доверяю, или эффект не стоит затрат?
    Не стоит.
    Цитата Сообщение от Shok
    Радиатор у брига составлен из трёх частей, весь в дырках и неровностях. Думаю, в любом случае придётся новый покупать.
    Я внимательно посмотрел на приведённый Вами файл с рисунками печатных плат и не нашел там той, на которую крепятся выходники, предвыходники и соответствующая им обвязка. А на фотографии вашего усилителя эта плата вроде как просматривается (если я ничего не перепутал). Колитесь
    Я не стал приводить рисунок платы с выходными каскадами. Все равно ее в каждом случае придется делать индивидуально под имеющийся радиатор и корпуса транзисторов. У меня усилитель целиком собран на одной плате. Тепло от выходных транзисторов в корпусах ТО-3 отводится к днищу через дюралюминиевый уголок, который по совместительству является крепежным элементом для платы.
    Последний раз редактировалось Л. Зуев; 17.10.2012 в 14:06.

  7. #186
    Забанен (навсегда) Аватар для Ремонт-NIK
    Регистрация
    26.12.2004
    Адрес
    оттуда
    Возраст
    46
    Сообщений
    3,667

    По умолчанию Re: Новый Усилитель Зуева

    Цитата Сообщение от Л. Зуев
    Сергей, все точно . Особенно удобно, когда точка соединения земель представляет из себя сплошной слой на плате с выходным каскадом.
    Леонид.поясните пожалуйста.здесь не понятно.
    Точка нулевого потенциала расположена на плате выходного каскада?Это решение,результат макетирования в "железе",или
    в симуляторе.

  8. #187
    Завсегдатай Аватар для Л. Зуев
    Регистрация
    22.02.2005
    Сообщений
    3,133

    По умолчанию Re: Новый Усилитель Зуева

    Цитата Сообщение от Ремонт-NIK
    Точка нулевого потенциала расположена на плате выходного каскада?Это решение,результат макетирования в "железе",или
    в симуляторе.
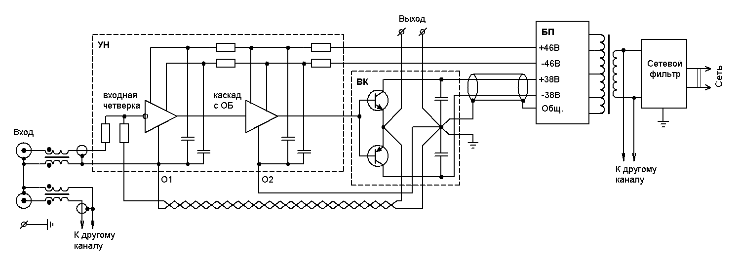
    Это результат симулирования в голове с последующей проверкой в железе. Считаю, что такое расположение земляного центра позволяет получить наименьшее взаимовлияние отдельных токовых контуров при минимальной их площади. Вот здесь пример такого подхода (рис.5,7):
    http://www.spetspribor.com/support/a...ic/alexamp.pdf
    С подходом Сухова не согласен - не вижу смысла тащить пучок толстых и тонких проводов со всех концов усилителя в блок питания.
    У себя я сделал следующим образом: оба канала усилителя размещены в одном корпусе, но питаются от отдельных трансформаторов. Каждый канал имеет свою разводку земли с центром в выходном каскаде. Оба центра соединены с металлическим корпусом. Отдельно с корпусом соединен сетевой фильтр. Во входной цепи каждого канала (между усилителем и входным разъемом) установлен синфазный трансформатор. Общие провода от входных разъемов соединяется с общими проводами усилителей во входном каскаде. Входные разъемы соединены вместе, но от корпуса изолированы.

  9. #188
    Забанен (навсегда) Аватар для Ремонт-NIK
    Регистрация
    26.12.2004
    Адрес
    оттуда
    Возраст
    46
    Сообщений
    3,667

    По умолчанию Re: Новый Усилитель Зуева


    Offтопик:
    Цитата Сообщение от Л. Зуев
    С подходом Сухова не согласен - не вижу смысла тащить пучок толстых и тонких проводов со всех концов усилителя в блок питания.
    Вообще то это подход не Сухова а Атаева и Болотникова.
    Л. Зуев,
    Перевод этой статьи Л.Ридико я читал,но мне больше по душе подход С.Агеева.когда на одной плате расположен и УМ и выпрямитель с фильтром.В Вашем случае получается исполнение - двойное моно.Я правильно понял Вашу мысль?
    Цитата Сообщение от Л. Зуев
    Особенно удобно, когда точка соединения земель представляет из себя сплошной слой на плате с выходным каскадом
    Но, здесь получается не общая точка,а вроде как общий полигон.
    Нет ли у Вас фото платы выходного каскада?Интересно взглянуть.
    Я такой способ разводки еще не применял.

  10. #189
    Завсегдатай Аватар для Л. Зуев
    Регистрация
    22.02.2005
    Сообщений
    3,133

    По умолчанию Re: Новый Усилитель Зуева

    Цитата Сообщение от Ремонт-NIK
    В Вашем случае получается исполнение - двойное моно.Я правильно понял Вашу мысль?
    Получается так.
    Цитата Сообщение от Ремонт-NIK
    Перевод этой статьи Л.Ридико я читал,но мне больше по душе подход С.Агеева.когда на одной плате расположен и УМ и выпрямитель с фильтром.
    Этот подход мне тоже по душе с одной оговоркой: я считаю цепи с пульсирующим током подзаряда электролитов в выпрямителях должны располагаться по возможности дальше от усилителя. В этом плане мне больше всего нравится подход Сергея (пост 428).
    Цитата Сообщение от Ремонт-NIK
    Но, здесь получается не общая точка,а вроде как общий полигон.
    Да, получается полигон, но в масштабах всей схемы усилителя этот полигон на небольшой плате выходного каскада можно рассматривать как точку (конечно лучше места подсоединения внешних цепей к этому полигону выбирать с учетом направлений протекания токов).
    Цитата Сообщение от Ремонт-NIK
    Нет ли у Вас фото платы выходного каскада?Интересно взглянуть. Я такой способ разводки еще не применял.
    Фотографии платы у меня нет, но основная идея как и у Агеева - минимизация паразитной индуктивности силовых контуров.
    Последний раз редактировалось Л. Зуев; 29.05.2005 в 22:45.

  11. #190
    Завсегдатай Аватар для Л. Зуев
    Регистрация
    22.02.2005
    Сообщений
    3,133

    По умолчанию Re: Новый Усилитель Зуева

    Вот здесь показан принцип разводки общего провода, которым я пользовался.
    Миниатюры Миниатюры Нажмите на изображение для увеличения. 

Название:	GND.gif 
Просмотров:	3210 
Размер:	17.5 Кб 
ID:	2376  

  12. #191
    Забанен (навсегда) Аватар для Ремонт-NIK
    Регистрация
    26.12.2004
    Адрес
    оттуда
    Возраст
    46
    Сообщений
    3,667

    По умолчанию Re: Новый Усилитель Зуева

    Цитата Сообщение от Л. Зуев
    В этом плане мне больше всего нравится подход Сергея (пост 428).
    Мне кажется.это вариации на тему Агеева

    Цитата Сообщение от Л. Зуев
    Да, получается полигон, но в масштабах всей схемы усилителя этот полигон на небольшой плате выходного каскада можно рассматривать как точку
    Плата под транзисторы в корпусе ТО-3,не такая ужи маленькая

  13. #192
    Завсегдатай Аватар для PSV
    Регистрация
    07.05.2004
    Адрес
    Моск.обл.Черноголовка
    Возраст
    60
    Сообщений
    3,541

    По умолчанию Re: Новый Усилитель Зуева

    Цитата Сообщение от Ремонт-NIK
    Мне кажется.это вариации на тему Агеева
    А что у Агеева,интересно посмотреть?
    Цитата Сообщение от Л. Зуев
    Вот здесь показан принцип разводки общего провода, которым я пользовался.
    Леонид,куда подключена земля земля эмиттерных цепей входного ПП?
    Сергей.

  14. #193
    Завсегдатай Аватар для Л. Зуев
    Регистрация
    22.02.2005
    Сообщений
    3,133

    По умолчанию Re: Новый Усилитель Зуева

    Цитата Сообщение от Ремонт-NIK
    Мне кажется.это вариации на тему Агеева
    Согласен, только часть банок с диодными мостами выносится за пределы усилителя.
    Цитата Сообщение от Ремонт-NIK
    Плата под транзисторы в корпусе ТО-3,не такая ужи маленькая
    Земляной полигон на этой плате должен работать на компенсацию паразитной индуктивности силовых контуров, образованных выходными транзисторами и блокировочными емкостями, а общая точка - центр соединения с полигоном этих емкостей.

    [ADDED=Л. Зуев]1117438407[/ADDED]
    Цитата Сообщение от PSV
    Леонид,куда подключена земля земля эмиттерных цепей входного ПП?
    К цепи "О1".
    Последний раз редактировалось Л. Зуев; 30.05.2005 в 11:33.

  15. #194
    Частый гость
    Регистрация
    19.04.2005
    Сообщений
    397

    По умолчанию Re: Новый Усилитель Зуева

    На 441.
    Леонид. А всё-таки лучше объеденить выходной каскад
    с блоком питания одной платой вместе с полигоном и советом
    от PSV(428), БП, цепь от PSV, далее выходной каскад, а УН вторым этажом. Естественно хорошо продумать разводку силовых цепей.
    Получится неплохой модуль. Для УНа поставить на первых порах
    разьём и отрабатывать на нём различные варианты схемотехники
    входной части (вплоть до прослушки). После отработки оптимального варианта разъем можно исключить.
    Последний раз редактировалось Стрелец; 30.05.2005 в 21:29.

  16. #195
    Завсегдатай
    Регистрация
    04.10.2004
    Сообщений
    1,531

    По умолчанию Re: Новый Усилитель Зуева

    Стрелец,
    После отработки оптимального варианта разъем можно исключить.
    Я так думаю, Леонид уже отработал самый оптимальный вариант, из которого статья и получилась, и схему на импорте выложил, а вам (и мне в том числе) все неимется Мне например, сильно хочется его видеть с однополюсной коррекцией (индуктивной) и c простой ООС ( не частотнозависимой, без "нулей")

    А всё-таки лучше объеденить выходной каскад
    с блоком питания одной платой вместе с полигоном и советом
    от PSV(428), БП, цепь от PSV, далее выходной каскад, а УН вторым этажом.
    Мост диодный, и первичные фильтрующие банки должны быть как можно дальше от каскадов усилителя, а провода от транса до моста и от него до этих кондов как можно короче. И всю эту конструкцию еще и заэкранировать. Чего здесь непонятного? Тем самым минимизируются магнитные наводки с широким спектром, вызванные токовыми бросками заряда фильтрующих емкостей, помехами диодов, и коммутацией индуктивностей (обмотки транса).
    А засунешь мост на плату, а транс в другой угол - вот и начнется эзотерика с мистикой, влияние сетевых кабелей и пр. байда.


    Л. Зуев,
    У себя я сделал следующим образом: оба канала усилителя размещены в одном корпусе, но питаются от отдельных трансформаторов. Каждый канал имеет свою разводку земли с центром в выходном каскаде. Оба центра соединены с металлическим корпусом... Общие провода от входных разъемов соединяется с общими проводами усилителей во входном каскаде. Входные разъемы соединены вместе, но от корпуса изолированы.
    А петелька получается Земля входного разьема-сигнальная земля-Центр1-корпус-Центр2-сигнальная земля другого канала- перемычка на входных разьемах. Наилучший вариант, как мне кажется Андронников предложил. Входные разьемы тупо на корпус, и больше нигде ничего с ним не соединяется. Кстати, прада не совсем по теме, я в свое время, начитавшись советов - отделять разьемы от корпуса, долго возился с цапом в поисках наилучшей точки соединения аналоговой земли с корпусом, контролируя уровень помех на выходе. В итоге их полное исчезновение произошло только после соединения земли с корпусом на выходных разьемах. Lynx потом сказал, что все правильно - это эквипотенциальная точка.

    Л. Зуев,
    Немного беспокоит входной ток - до 8мкА (типовое значение 2мкА) при токе покоя 6мА. Желательно бы раз в 5 поменьше.
    А чем это грозит? Смещение больше получится - интегратору напрягаться сильнее придется? Или по шумам хуже будет? А сильно хуже?

  17. #196
    Завсегдатай Аватар для Л. Зуев
    Регистрация
    22.02.2005
    Сообщений
    3,133

    По умолчанию Re: Новый Усилитель Зуева

    Цитата Сообщение от Стрелец
    Леонид. А всё-таки лучше объеденить выходной каскад
    с блоком питания одной платой вместе с полигоном и советом
    от PSV(428), БП, цепь от PSV, далее выходной каскад, а УН вторым этажом. Естественно хорошо продумать разводку силовых цепей.
    Будет не очень удобно устанавливать такую плату на теплоотводе. Получается меньше степеней свободы при компоновке и выборе радиатора.
    Цитата Сообщение от Эx, залужу...
    Мне например, сильно хочется его видеть с однополюсной коррекцией (индуктивной) и c простой ООС ( не частотнозависимой, без "нулей")
    Что-бы это сделать придется выносить полюс, образованный входной емкостью повторителя, за пределы полосы действия ОООС. При этом глубина ОООС и полоса ее действия сильно ограничиваются. С выходным каскадом в классе АВ я думаю этого делать не стоит. Частотнозависимая ООС кроме этого повышает перегрузочную способность УН на ВЧ.

    [ADDED=Л. Зуев]1117520325[/ADDED]
    Цитата Сообщение от Эx, залужу...
    А петелька получается Земля входного разьема-сигнальная земля-Центр1-корпус-Центр2-сигнальная земля другого канала- перемычка на входных разьемах.
    Получается. Но в этой петле текут очень малые токи и площадь ее у мень получилась небольшая - синфазные трансформаторы справляются. Если еще соединить между собой корпуса усилителя и источника сигнала, то эти трансформаторы будут работать и на подавление помех между землями источника и усилителя.
    Цитата Сообщение от Эx, залужу...
    Наилучший вариант, как мне кажется Андронников предложил. Входные разьемы тупо на корпус, и больше нигде ничего с ним не соединяется.
    А здесь получается другая петля: корпус - сетевой фильтр - межобмоточная емкость силового трансформатора - БП - силовая земля - центр - сигнальная земля - входные разъемы - корпус. Что из этого менее вредно (какой способ соединения с корпусом выбрать) я думаю нужно решать в каждом случае индивидуально в зависимости от компоновки усилителя, протяженности различных цепей и т.п.

    [ADDED=Л. Зуев]1117520911[/ADDED]
    Цитата Сообщение от Эx, залужу...
    А чем это грозит? Смещение больше получится - интегратору напрягаться сильнее придется? Или по шумам хуже будет? А сильно хуже?
    Да, и смещение будет больше и токовая составляющая входного шума увеличится. При токе 8мкА интегратор уже может не справиться: 8мкА*1,5МОм=12В - на выходе интегратора.
    Последний раз редактировалось Л. Зуев; 31.05.2005 в 10:28.

  18. #197
    Завсегдатай Аватар для PSV
    Регистрация
    07.05.2004
    Адрес
    Моск.обл.Черноголовка
    Возраст
    60
    Сообщений
    3,541

    По умолчанию Re: Новый Усилитель Зуева

    Леонид,по какой схеме у Вас сделан стабилизатор питания УН?
    Сергей.

  19. #198
    Завсегдатай Аватар для Л. Зуев
    Регистрация
    22.02.2005
    Сообщений
    3,133

    По умолчанию Re: Новый Усилитель Зуева

    Цитата Сообщение от PSV
    Леонид,по какой схеме у Вас сделан стабилизатор питания УН?
    Сергей, у меня только входная четверка питается через параметрические стабилизаторы, а все остальное не стабилизировано.

  20. #199
    Завсегдатай Аватар для PSV
    Регистрация
    07.05.2004
    Адрес
    Моск.обл.Черноголовка
    Возраст
    60
    Сообщений
    3,541

    По умолчанию Re: Новый Усилитель Зуева

    Цитата Сообщение от Л. Зуев
    Сергей, у меня только входная четверка питается через параметрические стабилизаторы, а все остальное не стабилизировано.
    Новость для меня.Леонид,а почему?Пробовали стабилизировать?
    Сергей.

  21. #200
    Завсегдатай
    Регистрация
    04.10.2004
    Сообщений
    1,531

    По умолчанию Re: Новый Усилитель Зуева

    Л. Зуев,
    Что-бы это сделать придется выносить полюс, образованный входной емкостью повторителя, за пределы полосы действия ОООС. При этом глубина ОООС и полоса ее действия сильно ограничиваются. С выходным каскадом в классе АВ я думаю этого делать не стоит. Частотнозависимая ООС кроме этого повышает перегрузочную способность УН на ВЧ.
    Леонид, а необходимо изменять коррекцию, если на выходе использовать MJE15032/033+MJL21193/194? Они менее высокочастотны (Ft 4MГц), чем 1943/5200 но у них зависимость частоты от тока сильно стабильнее, эта частота выдерживается вплоть до 10А.

    И еще, допустим у меня питание повторителя +/-22В. Питание УНа можно любым сделать, вплоть до 50В, в том числе заодно и сильно увеличить падение на тех самых эмиттерных резюках в ОБ. И при этом источник у меня (цап) дает 6В p-p при 0dB. Понятно, что там еще регулятор громкости будет, но чувствительность необходимо все равно загрубить, как и уменьшить общий Ку.
    Т.е. уменьшаем резюк в ООС, но при этом глубина растет, недалеко до возбуда. Для сохранения петлевого усиления неизменным, чего лучше делать-
    -увеличить резисторы в эммитерах второй двойки на входе
    -уменьшить резисторы шунтирующие выход УН
    -или и то и другое?

    И еще интересны требования к входной четверке в случае инвертирующего ( как у вас) и неинвертирующего усилителя ( с токовой ОС). Они разные?
    Т.е. например в Lynx`ах (во всех, начиная с 11-го) в параллельнике используются источники тока, а вы считатете это нецелесообразным, в Lynx11 резисторы в эмиттерах второй двойки были по 18 Ом, а вот в 14-ом они уже по 100Ом. Цитата из описания
    Основными отличиями 14-го стала улучшенная амплитудная характеристика и возросшая перегрузочная способность входного каскада, что исключило излом на фронте\спаде переходной характеристики, возникающий при быстром изменении входного сигнала (при невыполнении
    условия инвариантности усилителя к входному воздействию во временнОй области, в иных условиях его наблюдать крайне сложно) у Lynx11. Вызван этот излом был резким изменением крутизны транзисторов преобразователя напряжение – ток при увеличении Uбэ более 0.55…0.6В. Устранить излом удалось простым увеличением глубины местной ООС во входном каскаде,
    повысив номинал эмиттерных резисторов с 18 до 100 Ом. Одновременное уменьшение крутизны преобразования практически несущественно, поскольку не влияет на результирующую
    «проводимость» усилителя, определяемую каскадом преобразования ток – напряжение, т.е. УН.
    Еще одно положительное воздействие увеличения эмиттерных резисторов – общая линеаризация
    проходной характеристики каскада.
    Правда, там четверка без каскода, а вот в Lynx 16 уже включение каскодное, похожее на ваше, но резюки остались по 100 Ом в эммитерах.
    Или подход должен быть разным в зависимости от точки заведения ООС?


    Кстати, на счет петель. Некотрые производители нарочно плодят петли на ВЧ. Например, земля в БП соединена с корпусом, а входные разьемы изолированны от корпуса, но при этом их земля тут же рядом соеденина с корпусом через конденсаторы. Или наоборот, земля слаботочных разьемов непосредственно на корпусе, а земля в БП на корпус через конденсатор. Многоточечное распределенное заземление вроде называется.
    Но вообще полностью согласен, что дело не в петлях, а именно в их площади, определяемой конструктивом.

Страница 10 из 561 Первая ... 8910111220 ... Последняя

Метки этой темы

Социальные закладки

Социальные закладки

Ваши права

  • Вы не можете создавать новые темы
  • Вы не можете отвечать в темах
  • Вы не можете прикреплять вложения
  • Вы не можете редактировать свои сообщения
  •