Страница 47 из 317 Первая ... 37454647484957 ... Последняя
Показано с 921 по 940 из 6324

Тема: DC-DC преобразователи напряжения (для авто)

  1. #1 Показать/скрыть первое сообщение.
    Новичок
    Автор темы
    Аватар для WARIOR
    Регистрация
    19.01.2005
    Сообщений
    66

    По умолчанию Re: Импульсные источники питания и преобразователи.

    Здравствуйте !

    Я решил возвратиться к статье "АВТО 400", а именно к ПН. Я заканчиваю сборку по той схеме и хотел спросить нет ли там каких-либо ошибок или недостатков, недочётов, неохото получать negative consequences. (Пытался связаться с автором, чтоб узнать у него - не получилось). Может кто-нибудь собитал подобный ПН ?
    Заранее огромное спасибо !
    https://www.vegalab.ru/index.php?opt...=184&Itemid=52
    Миниатюры Миниатюры Нажмите на изображение для увеличения. 

Название:	pic002-1.gif 
Просмотров:	37512 
Размер:	37.4 Кб 
ID:	19604  

  2. #921
    Частый гость Аватар для Против TDA
    Регистрация
    23.02.2006
    Адрес
    Москва
    Возраст
    35
    Сообщений
    475

    По умолчанию Re: Импульсный преобразователь в авто

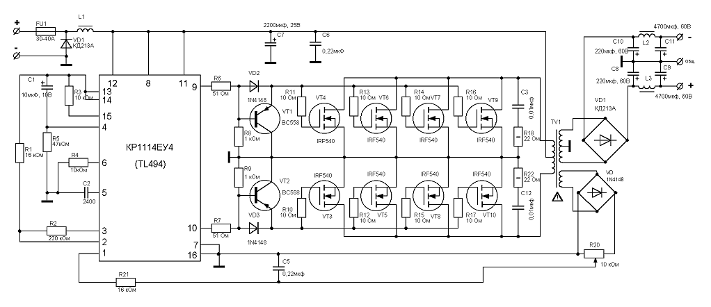
    slpl80: "Схему принципиальную выложи, а там видно будет..."
    Аккурат выкладываю, хотя эта ветка завалена этой схемой
    Миниатюры Миниатюры Нажмите на изображение для увеличения. 

Название:	Преобраз12В.gif 
Просмотров:	546 
Размер:	37.4 Кб 
ID:	14299  
    Просто Саня ;)

  3. #922
    Частый гость
    Регистрация
    18.05.2006
    Адрес
    Мытищи
    Возраст
    45
    Сообщений
    463

    По умолчанию Re: Импульсный преобразователь в авто

    Цитата Сообщение от Против TDA Посмотреть сообщение
    slpl80: "Схему принципиальную выложи, а там видно будет..."
    Аккурат выкладываю, хотя эта ветка завалена этой схемой
    А зачем размыкать следящую систему (отключать стабилизацию), без нее ПН не устойчив и возбуждается, течет сквозной ток - вот и бешеный нагрев...

    Замкни ОС, она нужна.

  4. #923
    Новичок Аватар для Bender
    Регистрация
    28.12.2005
    Адрес
    Красногорск
    Сообщений
    1,595

    По умолчанию Re: Импульсный преобразователь в авто

    Цитата Сообщение от slpl80 Посмотреть сообщение
    А зачем размыкать следящую систему (отключать стабилизацию)
    а разве она разомкнута?

    Цитата Сообщение от slpl80 Посмотреть сообщение
    течет сквозной ток - вот и бешеный нагрев...
    как это может быть, что значит сквозной ток? Пожалуйста обьясните.

  5. #924
    Частый гость
    Регистрация
    18.05.2006
    Адрес
    Мытищи
    Возраст
    45
    Сообщений
    463

    По умолчанию Re: Импульсный преобразователь в авто

    Цитата Сообщение от Bender Посмотреть сообщение
    а разве она разомкнута?
    Против TDA написал:
    Цитата Сообщение от Против TDA Посмотреть сообщение
    Сегодня решил попробовать убрать стабилизацию.
    Я понял, что он вывод 1 TL494 оставил висеть в воздухе, в результате чего разомкнул цепь стабилизации (ОС).
    Цитата Сообщение от Bender Посмотреть сообщение
    как это может быть, что значит сквозной ток? Пожалуйста обьясните.
    При возникновении ВЧ-модуляции (а там скорее всего и имеет место ВЧ возбуждение), получаются такие моменты времени, когда открыты транзисторы обоих плеч одновременно (т.е. и через верхний и через нижний транзисторы протекает один и тот же ток, который и называют сквозным (получается, что он пронизывает схему сверху вниз), а такого быть не должно) за счет того, что они не успевают переключаться вовремя на данной частоте. При чем, как правило происходит это лавинообразно, т.е. можно запалить силовые ключи...

    И вообще, схема которую привел Против TDA, никогда бы не стал делать. Хотя бы потому, что такое колличество параллельных полевиков таким драйверам не раскачать (суммарная емкость большой получается и чтоба ее успевать перезаряжать нужны гораздо большие токи, которые приведенные драйверы обеспечить не могут), нужны комплементарные эмиттерные повторители.
    Последний раз редактировалось slpl80; 26.09.2006 в 17:54.

  6. #925
    Новичок Аватар для Bender
    Регистрация
    28.12.2005
    Адрес
    Красногорск
    Сообщений
    1,595

    По умолчанию Re: Импульсный преобразователь в авто

    slpl80 по поводу ОС ясно (просто не видел сообщения об её отключении), по поводу сквозного тока не совсем. Разве в 494 схемотехнически не исключена возможность одновременного открытия 2 ключей при 2-х тактном режиме работы?

  7. #926
    Завсегдатай Аватар для Артём
    Регистрация
    26.07.2004
    Адрес
    Минск
    Возраст
    38
    Сообщений
    1,115

    По умолчанию Re: Импульсный преобразователь в авто

    slpl80, какие-то ты сказки говоришь, чтоб потек сквозной ток нужно уменьшить DT подав -0.Хв на 4 ногу. У него такого нет.

  8. #927
    Частый гость
    Регистрация
    18.05.2006
    Адрес
    Мытищи
    Возраст
    45
    Сообщений
    463

    По умолчанию Re: Импульсный преобразователь в авто

    Если TL494 не может возбудиться (хотя они тоже разные бывают и косячные тоже), то есть и другие каскады усиления, в "помощь" которым могут прийти различные паразитные емкости и индуктивности... да и по цепи питания может всякая гадость лезть...
    Bender, Артем, если есть други мысли говорите.

    Мои мысли не есть абсолютно верны, это же всего мысли, а не аксиомы, давайте думать вместе.

  9. #928
    Частый гость
    Регистрация
    15.11.2005
    Адрес
    Висагинас/Вильнюс
    Сообщений
    392

    По умолчанию Re: Импульсный преобразователь в авто

    Против TDA, а как именно ты убрал стабилизацию?
    Первый вывод на землю, R2 выкинул, вместо R1 и R3 перемычки? Если так то нагрев одного полевика как то странно выглядит...
    А может так и будет, мало ли там с трансом какой то глюк, а шим его мог компенсировать, вот и нагрев полевиков был равномерным. А без шим этот глюк себя на всю проявляет..
    Попробуй вместо обмоток транса резюки ом на 200..400 поставить и посмотреть нагрев в этом случае, если все ок, то, думаю, остается грешить на транс..

  10. #929
    Частый гость
    Регистрация
    18.05.2006
    Адрес
    Мытищи
    Возраст
    45
    Сообщений
    463

    По умолчанию Re: Импульсный преобразователь в авто

    Цитата Сообщение от Norff Посмотреть сообщение
    Против TDA, а как именно ты убрал стабилизацию?
    Первый вывод на землю, R2 выкинул, вместо R1 и R3 перемычки? Если так то нагрев одного полевика как то странно выглядит...
    А может так и будет, мало ли там с трансом какой то глюк, а шим его мог компенсировать, вот и нагрев полевиков был равномерным. А без шим этот глюк себя на всю проявляет..
    Попробуй вместо обмоток транса резюки ом на 200..400 поставить и посмотреть нагрев в этом случае, если все ок, то, думаю, остается грешить на транс..
    Может че не понимаю, но зачем ее (стабилизацию, ОС) вообще отключать???

  11. #930
    Частый гость
    Регистрация
    15.11.2005
    Адрес
    Висагинас/Вильнюс
    Сообщений
    392

    По умолчанию Re: Импульсный преобразователь в авто

    1) Интереса ради
    2) Если мои мысли насчет транса верны то посмотреть его "кривость"
    3) Говорят с пн\ипб у которого есть шим стабилизация усилок "не звучит".
    Вот как нибудь, для спортивного интереса, хочу сделать пн с шим стабилизацией и послушать как усилок будет звучать..а вдруг мне понравится?

  12. #931
    Частый гость
    Регистрация
    15.11.2005
    Адрес
    Висагинас/Вильнюс
    Сообщений
    392

    По умолчанию Re: Импульсный преобразователь в авто

    4) Уменьшить количество всяких помех, генерируемых пном

  13. #932

    По умолчанию Re: Импульсный преобразователь в авто

    Norff, со стабилизацией, но без дросселя после диодов КПД будет жутко низок.
    Импульсно всё, в этом мире бушующем..

  14. #933
    Частый гость
    Регистрация
    15.11.2005
    Адрес
    Висагинас/Вильнюс
    Сообщений
    392

    По умолчанию Re: Импульсный преобразователь в авто

    Пасиба IVX, но на выходной выпрямитель\фильтр я не посмотрел
    А, допустим, если против TDA туда все же воткнул дроссель..может быть бОльший нагрев одного полевика вызван "кривостью" транса?

  15. #934
    Частый гость
    Регистрация
    18.05.2006
    Адрес
    Мытищи
    Возраст
    45
    Сообщений
    463

    По умолчанию Re: Импульсный преобразователь в авто

    Так надо через оптпару и все проблемы решены!

    Если питание у усилка не скачет при изменении нагрузки в больших пределах, так это только плюс.

    У меня, например, и со стабилизацией (через АОТ128А) и с дросселями (а куда без них).

    А кто сказал, что усилитель, запитанный от ПНа со стабилизацией звучит хуже, чем от ПНа без таковой? И как обосновал?
    Последний раз редактировалось slpl80; 26.09.2006 в 23:42.

  16. #935

    По умолчанию Re: Импульсный преобразователь в авто

    slpl80, у вас после диодов именно конденсаторы кажется. Стабилизированный хуже или лучше, но не так, конечно речь скорее идёт о незначительных для многих нюансах, но динамика БП усилителя, тема довольно нежная, где-то в форумах А. Никитин говорил о том, как они заменили в производстве непропитанный транс на пропитанный и звук изменился не в лучшую сторону..
    Импульсно всё, в этом мире бушующем..

  17. #936
    Частый гость
    Регистрация
    18.05.2006
    Адрес
    Мытищи
    Возраст
    45
    Сообщений
    463

    По умолчанию Re: Импульсный преобразователь в авто

    Цитата Сообщение от IVX Посмотреть сообщение
    slpl80, у вас после диодов именно конденсаторы кажется. Стабилизированный хуже или лучше, но не так, конечно речь скорее идёт о незначительных для многих нюансах, но динамика БП усилителя, тема довольно нежная, где-то в форумах А. Никитин говорил о том, как они заменили в производстве непропитанный транс на пропитанный и звук изменился не в лучшую сторону..
    После диодов у меня стоят К73-17 2,2 мкф 160 В 3 штуки, затем дроссель на кольце 28*16*9 2500НМС 20 витков шины 3мм2, а потом уже электролиты с блокирующими К73-17 2,2 мкф 160 В.
    Чем большие по емкости мы поставим электролиты, тем большая часть тока нагрузки усилителя будет через них течь, поэтому дроссель особых корректив в звук вносить не будет.
    На основании этого считаю, что конденсаторы большой емкости нужно ставить после преобразователя непосредственно перед усилителем и шунтировать их керамикой или пленкой. Хотя и до ПН тоже нужен конденсатор большой емкости (1 Ф и более).

    С уважением, Вячеслав.

  18. #937
    Новичок Аватар для Bender
    Регистрация
    28.12.2005
    Адрес
    Красногорск
    Сообщений
    1,595

    По умолчанию Re: Импульсный преобразователь в авто

    Даже не знаю с чего начать, попробую по порядку.

    1) отключая ОС, необходимо блокировать усилители ошибки (исключить возможность авто генерации) т.е. входы в воздухе не оставляем!!!
    2) народ, ну почитайте хоть немного об LC фильтрах, о том что это, как оно работает, зачем нужно и как прикинуть параметры этого самого фильтра (в основном касаемо дросселя) и вопросы типа ставить кондёры после выпрямителя или не ставить кондёры, отпадут сами собой.
    3) Вы применяте в своей схеме ОС...а Вы знаете как она работает, каковы её параметры?
    В чём заключается проверка?
    Покрутить плавно напряжение на входе и посмотреть как замерли циферки на тестере подключенного к выходу БП, или померить Ухх и Увых под нагрузкой? Если предполагается использовать БП в качестве источника для "нагревателя", т.е. статической нагрузки, то всё ОК...но усилитель-катушка головы это комплексная нагрузка, нелинейная, динамическая и т.д. и т.п. Едва ли кто из радиогубителей интересуется, как отрабатывает ОС его детища ступеньку.
    Интереса ради попробуйте нагрузить ИБП на УМ с резистивной нагрузкой,так чтобы на выходе было ~1/2 максимальной мощности или больше, подайте на вход синус и погоняйте в во всём диапазоне частот. При этом посмотрите что будет на выходе БП, сдаётся мне, многие найдут для себя кучу интересного. Пожалуй там же будет ответ на то, почему УМ питаемые ШИМ стабилизированным БП может (НО НЕ ОБЯЗАН) звучать хуже, чем УМ питаемый нестабилизированным БП.
    Товарисчи, схемы-то обсуждаемые здесь по сути своей примитивны, и разобраться с принципом их работы (или природой отказа) не составляет большого труда, не ленитесь, читайте литературу, считайте схемы на бумаге, с карандашиком в руках..оч помогает.

  19. #938
    Частый гость
    Регистрация
    18.05.2006
    Адрес
    Мытищи
    Возраст
    45
    Сообщений
    463

    По умолчанию Re: Импульсный преобразователь в авто

    Цитата Сообщение от Bender Посмотреть сообщение
    ...но усилитель-катушка головы это комплексная нагрузка, нелинейная, динамическая и т.д. и т.п. Едва ли кто из радиогубителей интересуется, как отрабатывает ОС его детища ступеньку.
    Никто и не спорит, что нагрузка в этом случае комплексная и нелинейная.
    ОС ПНа, организованная через оптпару ничего не отрабатывает кроме значения выходного напряжения ПНа (нет общего тока между усилителями ошибки и выходом ПНа), она следит за его уровнем, но не до бесконечности а до определенного предела и в конце концов падение напряжения на выходе ПНа будет. И будет определяться падением напряжения на аккумуляторе, проводах и на силовой части ПНа (ключи, транс, выпрямительные диоды).

    Bender, предложите свой вариант в виде схемы и реализации в железе!

  20. #939
    Новичок Аватар для Bender
    Регистрация
    28.12.2005
    Адрес
    Красногорск
    Сообщений
    1,595

    По умолчанию Re: Импульсный преобразователь в авто

    Цитата Сообщение от slpl80 Посмотреть сообщение
    ОС ПНа, организованная через оптпару ничего не отрабатывает кроме значения выходного напряжения ПНа
    не понял, что Вы хотели сказать.


    Цитата Сообщение от slpl80 Посмотреть сообщение
    нет общего тока между усилителями ошибки и выходом ПНа
    подразумевалось наличие гальванической развязки между бортовой сетью и выходом ПН?

    2 вопроса ко всем разработчикам (повторителям) схем ПН (для автоусей) с гальванически развязанными входными и выходными цепями: скажите с какими источниками Вы предполагаете использовать Ваши изделия?
    Как много фабричных головных устройств с гальванически развязанным выходом вы знаете (оптический выход не в счёт)?

    к чему это всё...да к тому, что общий УМ будет связан с общим бортовой сети -> общим входа ПН, посредством сигнального провода. По этому гальваническая развязка в данном случае мне представляется сомнительной затеей. А избавляться от наводок и всяких артефактов бортовой сети надо методом грамотной организации питающих цепей УМ и источника.


    slpl80 ПН для авто как я его вижу
    (в общих чертах, без уточнения выходных параметров и схемотехнических решений)

    1) стабилизации Увых нет.
    2) обязательно наличие защиты по выходному току, тригерная защита от перегрева.

    для реализации в железе взял бы 494; эммитерные комплиментарные поворители; пара, тройка...четвёрка..(кому как нравиться) "лёгких" ключей (типа 44) грамотная реализация в железе и без напрягов получаем 300-500 Вт на выходе. Для больших мощей я бы делал несколько ПН. Так будет проще и надёжнее.
    Зачем изобретать велосипед если нужен гарантированный результат?



    зы:ничего не имею против гальванической развязки, но надо понимать что устройство (посредством которого эта самая развязка в цепи ОС будет обеспечиваться) имеет свою собственную передаточную функцию -> АЧХ и ФЧХ, со всеми вытекающими отсюда последствиями.
    Последний раз редактировалось Bender; 27.09.2006 в 13:04.

  21. #940
    Завсегдатай Аватар для Артём
    Регистрация
    26.07.2004
    Адрес
    Минск
    Возраст
    38
    Сообщений
    1,115

    По умолчанию Re: Импульсный преобразователь в авто

    Bender, есть некоторые люди которые усилители подключают к обычному(тот что на динамики идет) выходу магнитолу, а в магнитолах стоят мостовые усилители, и даже спец. выход на саб тоже напрямую не связан с "-" авто - не факт что это во всех магнитолах, но в одной я такое заметил

Страница 47 из 317 Первая ... 37454647484957 ... Последняя

Социальные закладки

Социальные закладки

Ваши права

  • Вы не можете создавать новые темы
  • Вы не можете отвечать в темах
  • Вы не можете прикреплять вложения
  • Вы не можете редактировать свои сообщения
  •