Страница 27 из 317 Первая ... 17252627282937 ... Последняя
Показано с 521 по 540 из 6324

Тема: DC-DC преобразователи напряжения (для авто)

  1. #1 Показать/скрыть первое сообщение.
    Новичок
    Автор темы
    Аватар для WARIOR
    Регистрация
    19.01.2005
    Сообщений
    66

    По умолчанию Re: Импульсные источники питания и преобразователи.

    Здравствуйте !

    Я решил возвратиться к статье "АВТО 400", а именно к ПН. Я заканчиваю сборку по той схеме и хотел спросить нет ли там каких-либо ошибок или недостатков, недочётов, неохото получать negative consequences. (Пытался связаться с автором, чтоб узнать у него - не получилось). Может кто-нибудь собитал подобный ПН ?
    Заранее огромное спасибо !
    https://www.vegalab.ru/index.php?opt...=184&Itemid=52
    Миниатюры Миниатюры Нажмите на изображение для увеличения. 

Название:	pic002-1.gif 
Просмотров:	37512 
Размер:	37.4 Кб 
ID:	19604  

  2. #521
    Частый гость
    Регистрация
    06.10.2005
    Сообщений
    167

    По умолчанию Re: Импульсные источники питания и преобразователи.

    Вот я делал по этой схеме,ниже цитата,от автора:
    ________________________
    трансформатор преобразователя намотан на ферритовом кольце размером К45Х28Х16 (немного маловато, но другого под рукой не оказалось). Первичная обмотка намотана "косой" из 8-ми проводов диаметром 1,2 мм (6,5 витков), вторичная (для стабилизации выходного напряжения 10 витков), вторична на питание усилителя намотана "косой" из 4-х проводов диаметром 1 мм, (количество витков перед этим нужно подобрать, в моем случае 55 витков). После намотки каждая "коса" разделяется на две части и начало одной половины обмотки соединяется с концом другой (будьте внимательней, обмотки при подключении должны быть намотаны в одну и туже сторону, а не как ни на оборот, а то не заработает)
    _________________________
    Сейчас я сделал на таком же кольце,только первичка 5 витков,транзисторы стали грется меньше,точнее на это у них уходит больше времени чем раньше,но ещё греются резисторы R18 и R22 не очень сильно но достаточно горячие,при работе на мостовой усилитель на ТДА7294 по одному транзистору в плече БП совершенно не греются и ток потребления от аккума 2А при максимальной громкости,а вот на нагрузку усилитель ускова(по два транзистора в плече КТ825,827) ток потребления 4,5А и транзисторы в БП нагреваются медленно но верно,наверно потому что по одному стоит.Пришол к варианту что лучше делать для саба усил на микросхемах ТДА7293 в мостовом включении +2 в паралель,скажите возможно ли 4-мя такими микросхемами раскачать динамик 300ГДН?И почему могут грется резисторы R18>22?
    Миниатюры Миниатюры Нажмите на изображение для увеличения. 

Название:	amp49-2.gif 
Просмотров:	542 
Размер:	37.7 Кб 
ID:	9178  

  3. #522

    По умолчанию Re: Импульсные источники питания и преобразователи.

    FanAudio, частота ваша =.55/(RC)=22.9кгц, маловато это, замените 2400пф на 1000пф и 4 витка (лучше косами из .5-.7мм штуки 32 возьмите) на 45х28х16 ок. Вообще видно что вы тоже не читали эту ветку, как aknodik и многие другие, значит вам и помощь не так нужна, если почитать лень.
    Последний раз редактировалось IVX; 09.03.2006 в 14:18.

  4. #523
    Забанен (навсегда)
    Регистрация
    27.02.2005
    Адрес
    село Самбек
    Сообщений
    2,080

    По умолчанию Re: Импульсные источники питания и преобразователи.

    FanAudio, пасколька афтар пользует мифическое понятие "полвитка" (во глубине этой ветки уже была ржачка про это), то к рекомендациям его лучше подходить творчески. Возможно афтарские 6 и 1/2 витка на К45х28х16 уже и так близко к насыщению, а 5 витков на нём же ещё ближе, отсюда большие выбросы на задних фронтах, нагрев ключей и R18,22. Надо просто посмотреть осциллом ток намагничивания на х.х.. И если что может чуть увеличить частоту.
    Про 7293ГДН300ТДА не знаю.

  5. #524
    СамоПисец Аватар для kaskod
    Регистрация
    15.12.2004
    Адрес
    VILNUS
    Возраст
    57
    Сообщений
    2,170

    По умолчанию Re: Импульсные источники питания и преобразователи.

    Цитата Сообщение от IVX
    лучше косами из .5-.7мм штуки 32 возьмите
    А это зачем?после числа 6-8 дальнейшее увеличение гемороя ни к чему не ведёт.


    [ADDED=kaskod]1141904823[/ADDED]
    Цитата Сообщение от FanAudio
    олько первичка 5 витков,
    Вообще на таком кольце по расчётам около 7 витков выходит,точный расчёт на 45кгц даёт 7,2 витка с учётом потерь.В идеале округляется до 8 и делается перепасчёт ПН,это к вопросу про полвитка,п..ки неуместны А на практике на перерасчёт можно и плюнуть,не киловатты снимаете.
    Последний раз редактировалось kaskod; 09.03.2006 в 14:47.

  6. #525
    Частый гость Аватар для sonja
    Регистрация
    16.02.2006
    Адрес
    Минск
    Сообщений
    134

    По умолчанию Re: Импульсный преобразователь в авто

    Схемку приводил, вот что получилось:
    Миниатюры Миниатюры Нажмите на изображение для увеличения. 

Название:	IMG_3082_2.jpg 
Просмотров:	1116 
Размер:	387.2 Кб 
ID:	9183  

  7. #526
    Забанен (навсегда)
    Регистрация
    27.02.2005
    Адрес
    село Самбек
    Сообщений
    2,080

    По умолчанию Re: Импульсные источники питания и преобразователи.

    Цитата Сообщение от kaskod
    А это зачем?после числа 6-8 дальнейшее увеличение гемороя ни к чему не ведёт.
    Дело не в числе жил, а в диаметре каждой жилы. Косой ведь мотают в том числе для уменьшения потерь от ВЧ эффектов, а с диаметром жилы 1,2 не шибко они уменьшатся, поэтому лучше 0,5-0,7, но их конечно больше надо. Зато при том же суммарном сечении диаметр косы чуть меньше будет, тонкие плотнее лягут.

  8. #527
    СамоПисец Аватар для kaskod
    Регистрация
    15.12.2004
    Адрес
    VILNUS
    Возраст
    57
    Сообщений
    2,170

    По умолчанию Re: Импульсные источники питания и преобразователи.

    Цитата Сообщение от лысый
    тонкие плотнее лягут.
    Ну 32 я непробовал крутить,думаю з... . не меньше.Габаритн Р на 45кгц 378 ватт диаметр провода для косы из 8- 0,51мм.С УЧЁТОМ ПОТЕРЬ ПРИ ПОЛНОЙ НАГРУЗКЕ 300ВАТТ БРАЛ ЧИСЛО ВИТКОВ СОСТАВИТ РОВНО 8.Откуда 5 .И то расчёт на вскидку при коррекции -240ватт.Пардон с диаметром чуть спутал после коррекции окончательно вышло коса из15 по 0,8.Число витков 9 мощность 240ватт 45кгц к45*28*16
    Напругу беру не 12,а 14вольт.
    5ВИТ ВЫХОДИТ НА 70КГЦ.Мощность 360ватт.Да полагаю 70кгц более приемлемая частота преобразования.
    Последний раз редактировалось kaskod; 09.03.2006 в 15:31.

  9. #528
    Забанен (навсегда)
    Регистрация
    27.02.2005
    Адрес
    село Самбек
    Сообщений
    2,080

    По умолчанию Re: Импульсный преобразователь в авто

    sonja, банка 10000мк в одном углу платы, а ключи в другом, некузяво аднака. По схеме - нельзя мелкосхему питать непосредственно от силовой шины напрямую - обидется. И на какой это выходной ток, что таблетки без охладителей?

  10. #529
    Частый гость Аватар для sonja
    Регистрация
    16.02.2006
    Адрес
    Минск
    Сообщений
    134

    По умолчанию Re: Импульсный преобразователь в авто

    Критика принимается. Изначально сделал печатку, только потом мотал трансформатор вот так и вышло. Выходное напряжение регулируется в пределах 35-45 В, ток 4А.

  11. #530
    Частый гость
    Регистрация
    06.10.2005
    Сообщений
    167

    По умолчанию Re: Импульсные источники питания и преобразователи.

    Спасибо большое за помощь всем,вобщем окончательный вариант буду делать так:на кольце 45х28х16 4 витка первички и конденсатор 2400пф заменю на 1000пф.Всё? Так будет правильно??Больше ничего менять не надо,поправьте меня плз если что не так.

  12. #531
    СамоПисец Аватар для kaskod
    Регистрация
    15.12.2004
    Адрес
    VILNUS
    Возраст
    57
    Сообщений
    2,170

    По умолчанию Re: Импульсные источники питания и преобразователи.

    Цитата Сообщение от FanAudio
    заменю на 1000пф.
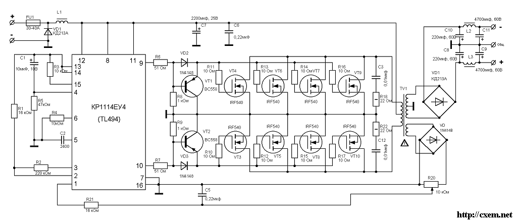
    Это не всё ,какую частоту преобразования хочешь?ПРИ 1000p см вкладку 4витка это район 80кгц.Вот и думай Потом неговори что ключи греются,Возми вместо Rt потенц и по форме тока и по току ХХ накрути частоту под свой транс.Так проще
    Миниатюры Миниатюры Нажмите на изображение для увеличения. 

Название:	TL494.jpg 
Просмотров:	467 
Размер:	49.5 Кб 
ID:	9189  

  13. #532
    Частый гость
    Регистрация
    06.10.2005
    Сообщений
    167

    По умолчанию Re: Импульсные источники питания и преобразователи.

    А лучше всего посоветуйте как лучше сделать в моём положении,
    провода больше нету,ни на рынке ни в магазине есть только 2мм это слишком неудобно.Вот сейчас намотана первичка 5 витков и стоит конденсатор 2400,мне частота преобразования без разницы лишь бы усь работал и БП долго жил Подскажите что изменить,я в этом деле не профи,поэтому лучше доверюсь профессионалам

  14. #533

    По умолчанию Re: Импульсные источники питания и преобразователи.

    FanAudio, вот ничего не перематывая, замените 2400пф на 1000пф и будет у вас 55кгц (смотрите на tl494.jpg выше), не так и много, никто не перегреется.
    А это зачем?после числа 6-8 дальнейшее увеличение гемороя ни к чему не ведёт.
    Дело было так: исходные 8шт по 1.2мм это 8*(1.2/2)^2*pi=9mm^2 => 9mm^2/.196=46шт по .5мм, или 23шт по .7мм, если брать среднее значение- .6мм то их нужно 32шт. И лысый опять прав, кроме того, что такие "мягкие" косы позволяют напихать в окно больше меди, ещё и скин потери на ~20% меньше на 50кгц, так что 1/5 от 46 или 32 или 23 можно убрать. Вобщем выгод навалом.
    А откуда вы 6-8 взяли?
    Последний раз редактировалось IVX; 09.03.2006 в 21:00.

  15. #534
    Новичок Аватар для avh76
    Регистрация
    16.02.2006
    Сообщений
    7

    По умолчанию Re: Импульсные источники питания и преобразователи.

    Привет всем

    [ADDED=avh76]1142002586[/ADDED]
    еще раз...
    https://forum.vegalab.ru/attachment....tid=9225&stc=1
    https://forum.vegalab.ru/attachment....28&stc=1<br />
    Миниатюры Миниатюры Нажмите на изображение для увеличения. 

Название:	bbbbbbb.jpg 
Просмотров:	1837 
Размер:	246.1 Кб 
ID:	9225   Нажмите на изображение для увеличения. 

Название:	P3103396___.jpg 
Просмотров:	1074 
Размер:	228.7 Кб 
ID:	9228  
    Последний раз редактировалось avh76; 10.03.2006 в 19:04.

  16. #535
    Регистрация не подтверждена Аватар для TDA
    Регистрация
    30.10.2004
    Адрес
    Люберцы
    Возраст
    40
    Сообщений
    1,190

    По умолчанию Re: Импульсные источники питания и преобразователи.

    avh76, Выглядит конечно мощно но почему так далеко расположена микруха от полевиков, этож какие там контуры получились...

  17. #536
    Новичок Аватар для avh76
    Регистрация
    16.02.2006
    Сообщений
    7

    По умолчанию Re: Импульсные источники питания и преобразователи.

    Вот такой же, но в строю. Работает на STK4231 (фронт), а этот будет на Ускова
    https://forum.vegalab.ru/attachment....tid=9229&stc=1
    Миниатюры Миниатюры Нажмите на изображение для увеличения. 

Название:	В строю....jpg 
Просмотров:	1803 
Размер:	66.3 Кб 
ID:	9229  

  18. #537
    Забанен (навсегда)
    Регистрация
    27.02.2005
    Адрес
    село Самбек
    Сообщений
    2,080

    По умолчанию Re: Импульсные источники питания и преобразователи.

    avh76, и снаббер по первичке подозрительно чахленький.
    А управление сделать уже отдельной платкой и поставить вертикально перед мордой лица ключей. Может и не очень удобно, но очень логично.

    Вообще у этих пушпулов для карзвука силовые части ведь практически одинаковые, отличия в основном по мелочи в управлении. Чего мусолить одно и то же, сделал бы кто толковую печать для силы одну на всех, а с мелкой платкой управления уже каждый по-своему резвись как хочешь.

  19. #538
    Новичок Аватар для avh76
    Регистрация
    16.02.2006
    Сообщений
    7

    По умолчанию Re: Импульсные источники питания и преобразователи.

    1.Чахлый ни чахлый, но совершенно не греется, и вроде со своей ф-цией справляется, т.к. STK не сильно любит выбросы, а пока живет

  20. #539
    Новичок Аватар для cotlev
    Регистрация
    30.08.2005
    Адрес
    Кубань
    Сообщений
    77

    По умолчанию Re: Импульсные источники питания и преобразователи.

    Цитата Сообщение от лысый
    подозрительно чахленький
    Цитата Сообщение от avh76
    Чахлый ни чахлый, но совершенно не греется, и вроде со своей ф-цией справляется
    Некоторым теоретикам надо-бы сделать выводы и наконец показать и свои девайсы - вместо болтовни , муссирования древнепрописных истин и подвергания сомнениям чужих ,очень даже неплохих -как в данном случае avh76 конструкций.
    Последний раз редактировалось cotlev; 10.03.2006 в 22:53.

  21. #540
    Завсегдатай Аватар для Артём
    Регистрация
    26.07.2004
    Адрес
    Минск
    Возраст
    38
    Сообщений
    1,115

    По умолчанию Re: Импульсные источники питания и преобразователи.

    aknodik,
    Offтопик:
    а что за кольцо такого странного размера , какая проницаемость у него и где оно в Минске продается ?

Страница 27 из 317 Первая ... 17252627282937 ... Последняя

Социальные закладки

Социальные закладки

Ваши права

  • Вы не можете создавать новые темы
  • Вы не можете отвечать в темах
  • Вы не можете прикреплять вложения
  • Вы не можете редактировать свои сообщения
  •