Страница 191 из 317 Первая ... 181189190191192193201 ... Последняя
Показано с 3,801 по 3,820 из 6324

Тема: DC-DC преобразователи напряжения (для авто)

  1. #1 Показать/скрыть первое сообщение.
    Новичок
    Автор темы
    Аватар для WARIOR
    Регистрация
    19.01.2005
    Сообщений
    66

    По умолчанию Re: Импульсные источники питания и преобразователи.

    Здравствуйте !

    Я решил возвратиться к статье "АВТО 400", а именно к ПН. Я заканчиваю сборку по той схеме и хотел спросить нет ли там каких-либо ошибок или недостатков, недочётов, неохото получать negative consequences. (Пытался связаться с автором, чтоб узнать у него - не получилось). Может кто-нибудь собитал подобный ПН ?
    Заранее огромное спасибо !
    https://www.vegalab.ru/index.php?opt...=184&Itemid=52
    Миниатюры Миниатюры Нажмите на изображение для увеличения. 

Название:	pic002-1.gif 
Просмотров:	37512 
Размер:	37.4 Кб 
ID:	19604  

  2. #3801
    Новичок
    Регистрация
    07.01.2010
    Сообщений
    51

    По умолчанию Re: DC-DC преобразователи напряжения (для авто)

    Цитата Сообщение от Vovan7 Посмотреть сообщение
    Dean, По частотозадающим цепям 4.7 нан и 7.5 кОм и первичка 2 по 5 витков всё ляжет красиво и ШИМ без дров справится.Осц. на стоках прилагается
    http://s004.radikal.ru/i205/1008/a1/d487c741f6d4.jpg
    По поводу разряда поставьте диод в паралель резюку, анодом к затвору. Озвучте какую мощность снять хотите. По поводу 136 кГц . может чел. имел ввиду на частотозадающем ? Хотя однозначно, не имея навыков я бы не рекомендовал сразу на такие частоты переходить, умение правильно п.п развести , да и много других нюансов .
    При ваших параметрах получается частота 38кГц т.е. частота преобразования всего 19кГц?

  3. #3802
    Новичок
    Регистрация
    06.10.2008
    Сообщений
    54

    По умолчанию Re: DC-DC преобразователи напряжения (для авто)

    Цитата Сообщение от Dean Посмотреть сообщение
    При ваших параметрах получается частота 38кГц т.е. частота преобразования всего 19кГц?
    Ну да , у меня частота преобразования 20кГц и при этом трудится 2-й год.

  4. #3803
    Завсегдатай Аватар для Vjumajlo
    Регистрация
    11.04.2009
    Адрес
    ДВР
    Возраст
    64
    Сообщений
    4,276

    По умолчанию Re: DC-DC преобразователи напряжения (для авто)

    20кГц и 5 витков в первичке. Хм... Это смотря для какого сердечника.
    В голове есть не только рот, чтобы говорить и есть, но и мозг, чтобы хоть иногда вспоминать, что он там есть.
    Думай. Думай всегда…
    И даже, если нечем думать, напрягись - мысль обязательно появится. Иначе ты никто. (Вова)

  5. #3804
    Новичок
    Регистрация
    07.01.2010
    Сообщений
    51

    По умолчанию Re: DC-DC преобразователи напряжения (для авто)

    Значит определился - вместо кондюка 1нф ставлю 2нф получается задающая частота 68кГц, частота преобразования 34кГц. Диод от переполюсовки не ставлю. Всем спасибо!

  6. #3805
    Новичок
    Регистрация
    06.10.2008
    Сообщений
    54

    По умолчанию Re: DC-DC преобразователи напряжения (для авто)

    Цитата Сообщение от Vjumajlo Посмотреть сообщение
    20кГц и 5 витков в первичке. Хм... Это смотря для какого сердечника.
    Марки СF138 с размерами 50*30*20

  7. #3806
    Частый гость Аватар для mobik
    Регистрация
    27.11.2006
    Адрес
    Москва
    Возраст
    38
    Сообщений
    245

    По умолчанию Re: DC-DC преобразователи напряжения (для авто)

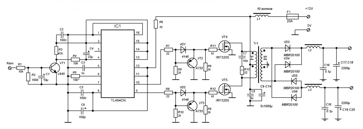
    Посмотрите пожалуйста нормально ли я сделал разводку ШИМ контроллера. И вообще в принципе ничего страшного не произойдет если будет ШИМ отдельно, а силовая часть отдельно и само собой соединяться как можно короткими проводами? У меня нет возможности купить в магазине нормальные сердечники типа ETD49, а есть только наши 2000нм но о них читал не мало отрицательных отзывов. Где можно купить хороший феррит с доставкой по почте? Или может кто знает в Уфе кроме колхозного магазина "электроника"(там нету).

    Нажмите на изображение для увеличения. 

Название:	ШИМ.GIF 
Просмотров:	289 
Размер:	10.5 Кб 
ID:	102194Нажмите на изображение для увеличения. 

Название:	пїЅпїЅ_пїЅпїЅп&#11.jpg 
Просмотров:	392 
Размер:	91.5 Кб 
ID:	102193

  8. #3807
    Частый гость Аватар для manowar
    Регистрация
    06.06.2005
    Адрес
    Мск/Сочи
    Возраст
    48
    Сообщений
    452

    По умолчанию Re: DC-DC преобразователи напряжения (для авто)

    тут оценивать влияние силовых проводников нет возможности.успех больше будет зависим от подключения к ключам,в тч и cиловой земли.
    накрайняк и на 2000нм сваять можно.
    ос по выходу не использовали-чем продиктовано примение шим с большой обвязкой? на ir215x или 1211еу1 тожесамое,только проще выходит.

  9. #3808
    Частый гость Аватар для mobik
    Регистрация
    27.11.2006
    Адрес
    Москва
    Возраст
    38
    Сообщений
    245

    По умолчанию Re: DC-DC преобразователи напряжения (для авто)

    manowar, А я вообще первый раз делаю ИБП и TL494 есть в наличии, да и схема показалась очень простой, вот и решил сделать на ней

  10. #3809
    Новичок
    Регистрация
    07.04.2010
    Адрес
    Новосибирская область
    Сообщений
    8

    По умолчанию Re: DC-DC преобразователи напряжения (для авто)

    mobik наслышен хорошими отзывами про этот интернет магазин http://www.platan.ru По нашим феритам которые 2000НМ плохого сказать это значит ни чего не сказать, и по габаритной мощности конечно меньше относительно . Но они работают и на них реально что то собрать можно, когда совсем ни чего нет а сделать хочется и они идут в ход.

    Я собственно заглянул сюда за помощью: Дорогие наши знатоки по какой не известной мне причине может греться резистор R6 10 Ом 0,5W??? Схемка типичная, такая ж как у mobik (сообщение выше). Греется так что начинает чернеть. Как я понял потребление самой TL494 очень большое. Падение напряжения на резисторе около 1,18В, могу и ошибаться. Частота преобразования 40-45кГц. Сам ПН работает, только напряжение выдаёт как попало (возможно китайский мультиметр глючит из за ВЧ). Типичная ситуация осцилографа нет((((((

  11. #3810
    Частый гость Аватар для mobik
    Регистрация
    27.11.2006
    Адрес
    Москва
    Возраст
    38
    Сообщений
    245

    По умолчанию Re: DC-DC преобразователи напряжения (для авто)

    zakatnyi,
    Спасибо, действительно неплохой магазин и по ценам приемлемо, а на http://ferrite.ru/ можно заказывать?

  12. #3811
    Новичок
    Регистрация
    07.04.2010
    Адрес
    Новосибирская область
    Сообщений
    8

    По умолчанию Re: DC-DC преобразователи напряжения (для авто)

    Думаю можно, но вот минимальная сумма заказа меня сразу как покупателя отпугнула (Минимальная сумма счета : 1000 рублей + НДС).

    Что хочешь питать своим ПН?

  13. #3812
    Частый гость Аватар для mobik
    Регистрация
    27.11.2006
    Адрес
    Москва
    Возраст
    38
    Сообщений
    245

    По умолчанию Re: DC-DC преобразователи напряжения (для авто)

    На тысячу бы набрал без проблем Насчет того, что буду конкретно питать еще не определился, но точно УМЗЧ может быть соберу D класс на TAS5630 А вообще это я так из интереса хочу собрать, для начала авто ПН, а потом уже сетевой импульсник, потому как я понял автомобильный для новичка проще будет. С сетевым меня пугает то, что при ошибке больше вероятность бабахнуть.

  14. #3813
    Новичок
    Регистрация
    07.04.2010
    Адрес
    Новосибирская область
    Сообщений
    8

    По умолчанию Re: DC-DC преобразователи напряжения (для авто)

    Кстати про ИИП, только сегодня закончил читать форум по ним, все 243 страници ни одной не пропустив. Уже успел платку сваять и пару деталек те что были впоять. Для начало как новечёк взялся за ИИП от TDA.

    Кстати вопрос из поста #3812 отпал, всё стало на свои места после перепайки сопротивлений идущих к транзисторам, наверно контакт был плохой, могу и ошибаться.

  15. #3814
    http://akotov.narod.ru Аватар для Александр Котов
    Регистрация
    19.10.2004
    Адрес
    Ленобласть
    Возраст
    55
    Сообщений
    3,182

    По умолчанию Re: DC-DC преобразователи напряжения (для авто)

    Цитата Сообщение от zakatnyi Посмотреть сообщение
    по какой не известной мне причине может греться резистор R6 10 Ом 0,5W???
    А нафиг его поставили вообще?

  16. #3815
    Старый стал, ленивый Аватар для Starichok
    Регистрация
    02.05.2010
    Адрес
    Псков
    Возраст
    74
    Сообщений
    3,293

    По умолчанию Re: DC-DC преобразователи напряжения (для авто)

    Цитата Сообщение от Александр Котов Посмотреть сообщение
    с выходным каскадом ИМС SG3525 генерация ключей не начинается и без затворных резисторов. Причина - схемотехника
    посмотрите внимательно приведенный вами апноут и даташит на SG3525. те самые затворные резисторы, которых якобы нет, перенесены в 13 ногу, и объединены в один резистор по питанию. но это получается только для заряда затворов, а вот разряд затворов происходит, да, без резисторов.

  17. #3816
    Новичок
    Регистрация
    07.04.2010
    Адрес
    Новосибирская область
    Сообщений
    8

    По умолчанию Re: DC-DC преобразователи напряжения (для авто)

    Александр Котов, Наверно чтоб сгладить питания микросхемы.

  18. #3817

    По умолчанию Re: DC-DC преобразователи напряжения (для авто)

    zakatnyi, не наверно, а так и есть, т.е. чтобы помехи не лезли дальше этого реза, цеж аудио питатель.
    Импульсно всё, в этом мире бушующем..

  19. #3818
    Новичок
    Регистрация
    06.10.2008
    Сообщений
    54

    По умолчанию Re: DC-DC преобразователи напряжения (для авто)

    zakatnyi,тогда лучше ШИМ от раздельного питания запитать .

  20. #3819
    Новичок
    Регистрация
    07.04.2010
    Адрес
    Новосибирская область
    Сообщений
    8

    По умолчанию Re: DC-DC преобразователи напряжения (для авто)

    Vovan7, Ну это уже лишнее, однозначно! ПН же в авто, там и так 12В.

    Ребята спасибо за помощь, я же отписался что всё заработало!!!

  21. #3820
    http://akotov.narod.ru Аватар для Александр Котов
    Регистрация
    19.10.2004
    Адрес
    Ленобласть
    Возраст
    55
    Сообщений
    3,182

    По умолчанию Re: DC-DC преобразователи напряжения (для авто)

    Цитата Сообщение от Starichok Посмотреть сообщение
    те самые затворные резисторы, которых якобы нет, перенесены в 13 ногу, и объединены в один резистор по питанию.
    Ага, и конденсатор на 100 мкф включен
    Многие косяки тащатся из одной схемы в другию тупо не обдумывая.
    А помехи от тока в полампера совсем маленькие по сравнению с 20 амперами тока ключей.

Страница 191 из 317 Первая ... 181189190191192193201 ... Последняя

Социальные закладки

Социальные закладки

Ваши права

  • Вы не можете создавать новые темы
  • Вы не можете отвечать в темах
  • Вы не можете прикреплять вложения
  • Вы не можете редактировать свои сообщения
  •