Добрый день!
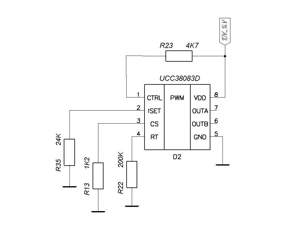
Спаял на отдельной платке ШИМ-контроллер UCC38083D с минимальной обвязкой.
Схема в прикреплённом файле. Питание подавал - от 10В до 14В.
Резистор на пин ISET поставил номиналом 24К.
ШИМ не запускается. На выходах OUTA, OUTB импульсов нет.
Нагружал выходы OUTA, OUTB резисторами 1.5 кОм - то же самое.
Никаких идей у меня нет вообще.
В чём может быть проблема?




Социальные закладки